首页
产品中心
新闻动态
合作案例
服务支持
关于我们
联系我们
15165183969
产品中心
新闻动态
合作案例
服务支持
关于我们
联系我们
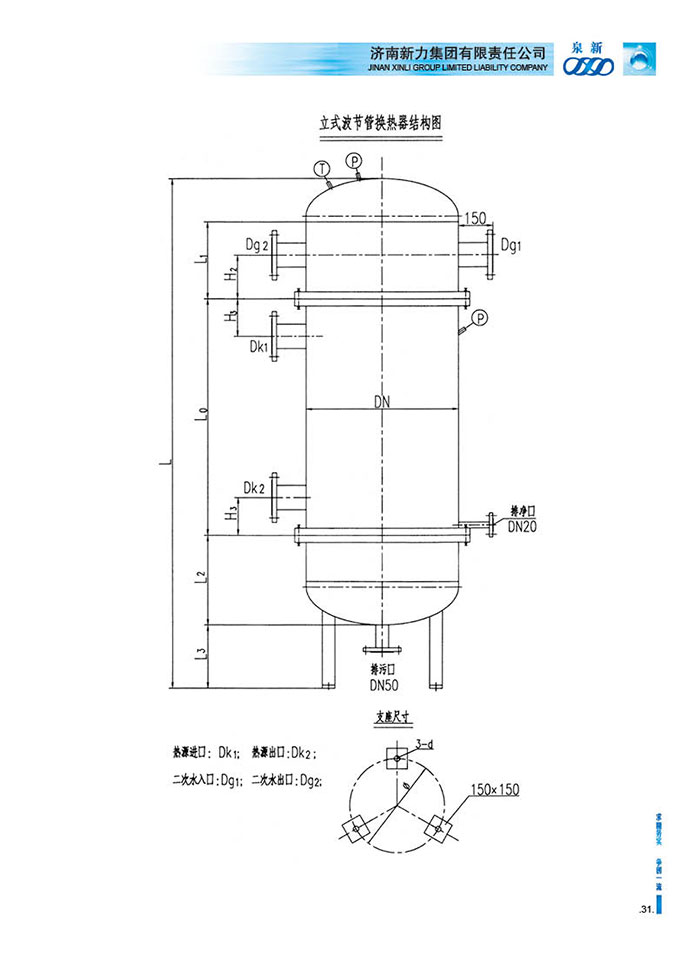
BJ波节管式换热器
Product
板式换热器
浮动盘管换热器
U型管换热器
换热机组
管式冷油器
组合式加热器
RJ型热网加热器
汽水组合式换热器
BJ波节管式换热器
双螺旋波节管换热器
KSQ型间断式开水器
气压罐与定压补水装置
LCW型立式直通除污器
KSQ密闭式冷凝水回收器
BJ波节管式换热器
Contact Us
详情介绍:
上一页:没有了
下一页:没有了